









Availability : Usually Ships in 25 Business Days
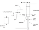
Matching water faucet for EZ Fill™ soap dispensing system. Constructed of chrome plated spout and battery or AC power operated, hands-free sensor housing with a highly polished finish over all surfaces.